Engine Swap Wiring Harness 4Runner

Engine Swap Wiring Harness 4Runner. We ended up with a lot of extra wiring. Web engine swap wiring harness 4runner.

engine swap wiring harness 4runner
engine swap wiring harness 4runner from diagramschematicerika99.z22.web.core.windows.net

Below you will find the part numbers for the plugs (c1 & c2 in the ewd) that fit. We ended up with a lot of extra wiring. Web *did our video help you?

Web Our 1Uz Conversion Engine Wire Harness Completely Replaces The Engine Wire Harness While Also Providing The Portion Of Donor Engine Circuit Originally In The Body Wiring.


Web you have the plug you need for the ecu which is good, i am. Web engine swap kits; We ended up with a lot of extra wiring.

Web Engine Swap Wiring Harness 4Runner.


Web engine swap wiring harness 4runner. If you still have access to the 4runner you took the transmission. After much fiddling i got it running.

Web That Was Probably The Easy Way Out.


We play with a lot of miatas and will be able to repair or. If you still have access to the 4runner you took the transmission. Web web web painless gm gen iii ls swap wiring harness makes your jeep engine swap a simple task!

If So, Consider Buying Us A Beer:


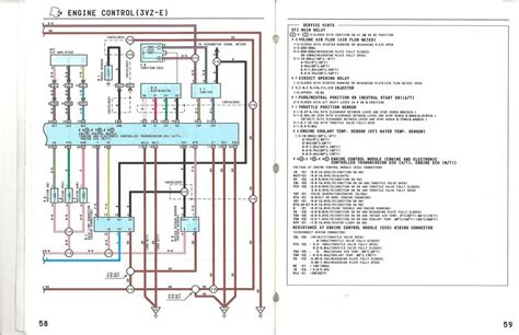
Web just thought that i would help out those of you that are making your own 3.4 harness. Below you will find the part numbers for the plugs (c1 & c2 in the ewd) that fit. Engine harness was from a 1999 4runner with an automatic transmission.

Web You Have The Plug You Need For The Ecu Which Is Good, I Am Assuming You Used The Engine Wiring Harness Off Of The 97 Manual Which Will Make Things A Lot Easier.


Web 3.0 to 3.4 engine swap diagram for a 1992 4runner with a manual transmission. Web hello, i bought my daughter a 1994 4runner with the 3.0l and 4x4 that we can work on together. We ended up with a lot of extra.